Трансивер на надмініатюрних лампах

UR5VCP
Повідомлень: 447
З нами з: Пон вересня 12, 2022 6:14 pm
Звідки: KN48wi
Позивний: UR5VCP
Has thanked: 83 times
Been thanked: 8 times
Контактна інформація:

Re: Трансивер на надмініатюрних лампах

Повідомлення UR5VCP »

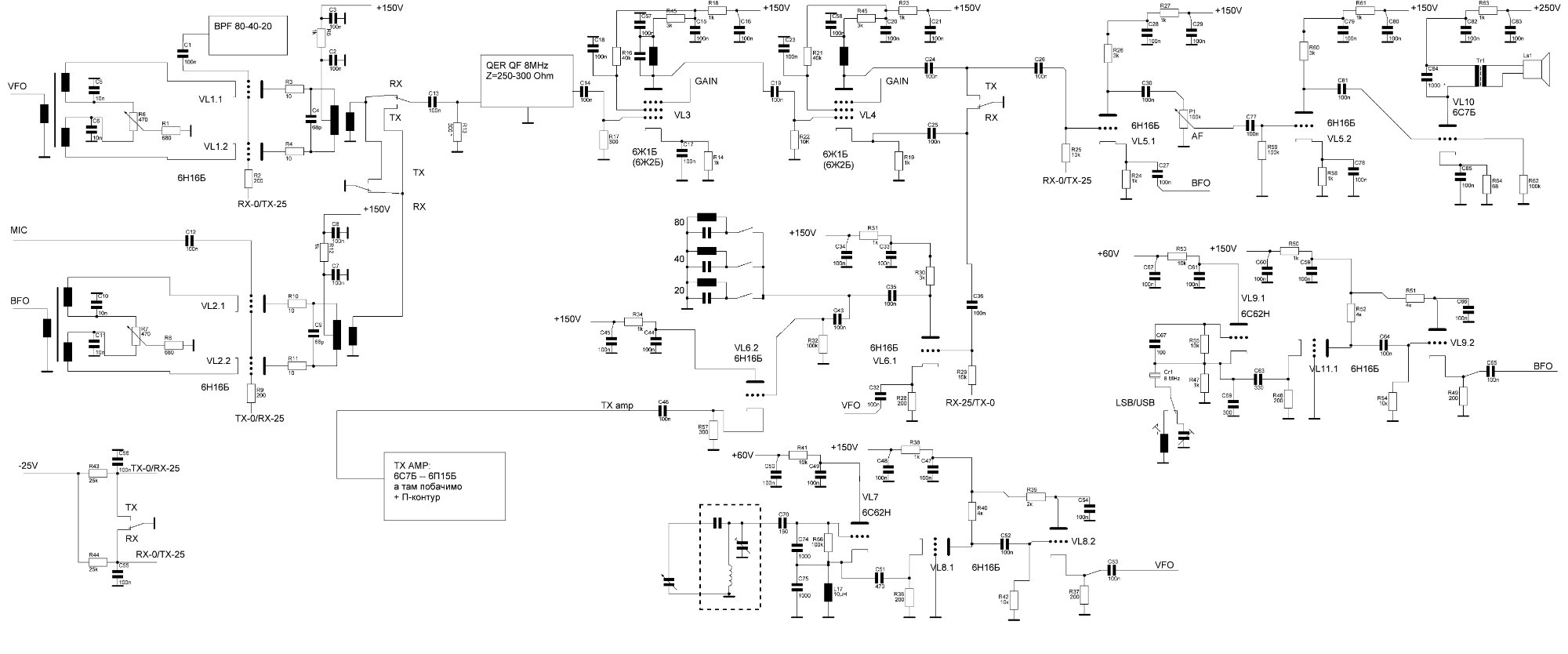
tube_trx.JPG
 не спалося.трошки підправив схему. 
 
UR5FFR
Повідомлень: 1291
З нами з: Пон вересня 12, 2022 4:04 pm
Has thanked: 104 times
Been thanked: 685 times

Re: Трансивер на надмініатюрних лампах

Повідомлення UR5FFR »

Ну начебто нормально
UR5VCP
Повідомлень: 447
З нами з: Пон вересня 12, 2022 6:14 pm
Звідки: KN48wi
Позивний: UR5VCP
Has thanked: 83 times
Been thanked: 8 times
Контактна інформація:

Re: Трансивер на надмініатюрних лампах

Повідомлення UR5VCP »

UR5FFR писав: Вів червня 20, 2023 11:57 am Ну начебто нормально

 
ну то маю майже все необхідне.

Питання з гпд в мене сильно свербить, ну, буде по дві релюшки на один бенд.... дві групи на перемикання... по другомі навряд. Можна зекономити, в мене кпє досить великий, спробувати по одній секції на бенд, але сумніваюсь. то вже по ходу танцювати будемо )))
 
Ut5lp
Повідомлень: 108
З нами з: Суб вересня 17, 2022 3:34 pm
Позивний: UT5LP
Has thanked: 9 times
Been thanked: 22 times

Re: Трансивер на надмініатюрних лампах

Повідомлення Ut5lp »

UR5FFR писав: Вів червня 20, 2023 11:57 am Ну начебто нормально


 
Та де там...
КП наVL 6.2 засвитить! треба у сітку опір 470 а може і до 2 кОм(залежить від монтажу)
Від детектору до ПНЧ у катодах повинні бути електроліти.
У таких детекторах частота BFO існує на аноді.Як найменьш то з аноду VL5.1 на корпус 2н2,а краще RCланцюжок до регулятору гучності.
У BFO каскад з ЗС не потрібен.
В анодних розв'зках потрібні електроліти.
 
 
UR5VCP
Повідомлень: 447
З нами з: Пон вересня 12, 2022 6:14 pm
Звідки: KN48wi
Позивний: UR5VCP
Has thanked: 83 times
Been thanked: 8 times
Контактна інформація:

Re: Трансивер на надмініатюрних лампах

Повідомлення UR5VCP »

Ut5lp писав: Вів червня 20, 2023 3:28 pm
UR5FFR писав: Вів червня 20, 2023 11:57 am Ну начебто нормально


 
Та де там...
КП наVL 6.2 засвитить! треба у сітку опір 470 а може і до 2 кОм(залежить від монтажу)
Від детектору до ПНЧ у катодах повинні бути електроліти.
У таких детекторах частота BFO існує на аноді.Як найменьш то з аноду VL5.1 на корпус 2н2,а краще RCланцюжок до регулятору гучності.
У BFO каскад з ЗС не потрібен.
 

 
1 - ну то по ходу, засвистить - свиситок поламаю.
2 - да будуть, по 4,7мкф, вже помітки зробив
3 - детектор або такий буде, або в третю сітку, це базова схема, може будуть якісь придумки. Ну а частоту опори там любий конденсатор прибере, 8 мгц же... можна і дросель посадити замість рц ланцюжка, теж відріже  8мгц
4 - ну там все одно лампа буде, а чи то буде 6Ж1Б чи 6С7Б... то не суть важливо. Він там і не завадить, взагалі...
 
UR5VCP
Повідомлень: 447
З нами з: Пон вересня 12, 2022 6:14 pm
Звідки: KN48wi
Позивний: UR5VCP
Has thanked: 83 times
Been thanked: 8 times
Контактна інформація:

Re: Трансивер на надмініатюрних лампах

Повідомлення UR5VCP »

Оскільки з схемою все більш-менш понятно, про АРП по ПЧ пока мова не йде, хоча там я бачу схему навіть без окулярів...
То ось таке питання, майже теоретичне. Я в "Супер21" використовую таку схемку фільтра
Screenshot_55.jpg
Screenshot_55.jpg (67.55 Кіб) Переглянуто 14103 разів
 допомагає при наявності в ефірі різних "дятлів" типу "у мене 5кват я на всіх нас*т", трошки від шкварок можна відбитися.
От питання, а як це на лампочках зробити?
Вважати лампу як ОП, де катод та сітка  то є входи + та - ? Чи кожен ОП робити на двух тріодах?
Питання трошки може рано піднімаю, але ж цікаво ))
Ut5lp
Повідомлень: 108
З нами з: Суб вересня 17, 2022 3:34 pm
Позивний: UT5LP
Has thanked: 9 times
Been thanked: 22 times

Re: Трансивер на надмініатюрних лампах

Повідомлення Ut5lp »

UR5VCP писав: Вів червня 20, 2023 5:53 pm Вважати лампу як ОП, де катод та сітка  то є входи + та - ? Чи кожен ОП робити на двух тріодах?
Питання трошки може рано піднімаю, але ж цікаво ))

 
Ні...Подивіться кожен ОП використовується по інверсному входу.Без додаткових міркувань,це мінімум подвійний тріод на кожен ОП.А як що поміркувати то вийде ЕОМ  Арагац   ЭВМ Арагац - Арагац (компьютер) — Википедия (wikipedia.org)
 
UR5VCP
Повідомлень: 447
З нами з: Пон вересня 12, 2022 6:14 pm
Звідки: KN48wi
Позивний: UR5VCP
Has thanked: 83 times
Been thanked: 8 times
Контактна інформація:

Re: Трансивер на надмініатюрних лампах

Повідомлення UR5VCP »

Питання суто теоретичне, але робить ця схема просто супер, будується за годину (з перекурами та кавою), налагодження не потребує, аби руки з плечей та деталі з мінімальним розбігом параметрів. Тому й думаю як завести таке діло )
Та, на ОП я зробити встигну, про феншуй не забуваємо )))) Максимально можливо все на лампочках!!!
UR5VCP
Повідомлень: 447
З нами з: Пон вересня 12, 2022 6:14 pm
Звідки: KN48wi
Позивний: UR5VCP
Has thanked: 83 times
Been thanked: 8 times
Контактна інформація:

Re: Трансивер на надмініатюрних лампах

Повідомлення UR5VCP »

Як і обіцяв, старатимуся на фото не скупитися. Їздив в гості до Віктора Тихоновича, наївся смачних черешень, і привіз трошки деиалей:
Screenshot_61.jpg
Контура та підстроювальнички, на ДПФ пайдьот?
Screenshot_60.jpg
ще контура



 
Screenshot_59.jpg
Конденсатор на гарячий порт П-контура? Датчик КСВ.


 
Screenshot_58.jpg
Галетнички на 3 позиції, 80-40-20, треба ж ГПД чимось комутувати )) І двойний діод. Бонус )))



 
Screenshot_57.jpg
Власне ГПД, конденсатор на 3 секції, котушка з отводами. Туда ж буде встановлено галетник та лампи генератора.
Думаю, чи можна розділити цю коробку на дві частини,і в другій поставити опорний генератор, чи не варто таке сусідство? Просто місця вільного тут лишиться дуже дофіга, а корпус не резиновий... В корпус та верньєрку встає все тютілька в тютільку!
 
 
 
oldPsyho
Повідомлень: 619
З нами з: П'ят жовтня 14, 2022 4:13 pm
Звідки: KO40ig
Позивний: UR5XOU
Has thanked: 174 times
Been thanked: 67 times

Re: Трансивер на надмініатюрних лампах

Повідомлення oldPsyho »

Я б такі контура використовував...
Вкладення
140155573918944464.jpg
140155573918944464.jpg (93.06 Кіб) Переглянуто 14072 разів
Відповісти